Импульсный паяльник своими руками простая схема: Импульсный паяльник своими руками: принципы действия, схема изготовления
alexxlab | 16.03.2023 | 0 | Разное
Импульсный паяльник своими руками простая схема
Во многих магазинах сегодня можно приобрести паяльник за разумные деньги. Да и собрать такое устройство можно своими руками из деталей, имеющихся в доме практически у всех. Но всегда интереснее сделать что-то самому, чем покупать готовое. В данной статье рассмотрим, что же такое импульсный паяльник, отличия от обычного и как его проще всего сделать своими руками. Импульсный паяльник необходим для монтажа демонтажа элементов электротехнических и электронных изделий.
Поиск данных по Вашему запросу:
Схемы, справочники, даташиты:
Прайс-листы, цены:
Обсуждения, статьи, мануалы:
Дождитесь окончания поиска во всех базах.
По завершению появится ссылка для доступа к найденным материалам.
Содержание:
- Импульсный паяльник своими руками: отличия от обычного
- Изготовление импульсного паяльника своими руками
- Импульсный паяльник своими руками
- Как сделать импульсный паяльник своими руками
- Импульсный паяльник своими руками
- Мощный паяльник из тороидального трансформатора
- Паяльник: выбор, изготовление и усовершенствование – виды, варианты, схемы, нюансы
- Импульсный паяльник своими руками – не просто, а очень просто!
ПОСМОТРИТЕ ВИДЕО ПО ТЕМЕ: Импульсный Паяльник из Электронного Трансформатора
youtube.com/embed/BFhCZm_3Wmg” frameborder=”0″ allowfullscreen=””/>Импульсный паяльник своими руками: отличия от обычного
Регулятор оборотов позволяет вам избавиться от кнопки включения и отключения дрели во время сверления отверстий платы. И работает таким образом,что обороты минимальны на холостом ходу,как только сверло касается платы,или возникает другая нагрузка на двигатель-обороты повышаются автоматически пока нагрузка не спадет. В данной статье выложена схема регулятора оборотов, а так же и как сделать его своими руками. Керамический нагревательный элемент своими руками.
Самая частая причина выхода из строя электрического паяльника это перегоревшая спираль нагревательного элемента. Даже если есть в наличии нихромовая проволока подходящего диаметра и длины, намотать новую спираль практически может, не получится для паяльника, рассчитанного на напряжение вольт точно , уж больно близко должны располагаться витки спирали друг к другу чтобы поместилось необходимое количество.
Такая намотка под силу только специальному оборудованию. И рассмотрим как сделать своими руками нагревательный элемент для паяльника. Захотелось определённости в отношениях со светодиодами. Надоело заглядывать через лупу в их внутренности для предположительного определения анода—катода, идентично надоело определять их пригодность и распиновку мультиметром, пусть и не слишком большой ритуал, но Нет, должен каждый уважающий себя радиолюбитель обладать достаточным количеством информации о держащем в руках светодиоде.
В этой статье разберем схему- тестер светодиодов своими руками. PIC программатор своими руками. Более интересные схемы, и простые в сборки иногда обходятся сделав их на микроконтроллерах PIС , но если для нас собрать схему на микроконтроллере, это дело в первый раз. То первое во что упираемся – это как запрограммировать PIC микроконтроллер, и можно ли собрать программатор PIC своими руками. И в этой статье мы разберем схему простого программатора. Импульсный паяльник своими руками.
Выложить схема импульсного паяльника пришло в голову после как наткнулся на одном из форумов. Достоинством импульсного самодельного паяльника является быстрый нагрев жала, и так же удобство пайки деталей небольших размеров. Это паяльник с приминением внутри маломощного компактного электронного трансформатора на 50Вт.
В отличии от ЭТ высокой мощности, трансформатор выполнен на Ш-образном сердечнике, намотать нужную обмотку очень неудобно, поэтому для начала нужно выпаять и разобрать трансформатор.
Простой индукционный нагреватель своими руками. Все наверно смотрели не одно видео в интернете, а некоторые может и в жизни. В внутреннее пространство которого помещая металлический предмет. В данной статье приведено такое устройство как индукционный нагреватель, его несложная схема. Собрать данную конструкцию может даже начинающий радиолюбитель. Простой импульсный блок питания своими руками. Всем привет! Как то захотел я собрать усилитель на TDA И друг продал за копейки корпус.
Такой черный, красивый, а в нем когда то жил спутниковый ресивер х годов. И как на зло ТС не помещался, не хватило по высоте буквально 5 мм. Начал смотреть в сторону тороидального трансформатора. Но увидел цену, и как то сразу перехотелось. И тут же в глаз пал компьютерный БП, думал перемотать, но снова же куча регулировок, защит по току, брррр.
Начал гуглить схемы импульсных блоков питания, большая плата, куча деталей, лень вообще что то делать стало. Но случайно на форуме нашел тему о переделке электронных трансформаторах Ташибра. Почитал так, вроде ничего сложного. Индукционная мини печь своими руками. Устройство нагревает почти все металлы, но в основном используется для нагрева железа. Данный вариант собрал чисто ради изучения принципа работы и нагрева небольших металлических изделий.
Этот несложный самодельный прибор основан на нагревании металлов токами Фуко. В основном используется для нагрева железа. Данный вариант собрал чисто ради изучения принципа работы и нагрева небольших металлических изделий: болты, шайбы, гайки, иглы, и небольшие железные шарики.
Конечно данный генератор имеет маленькую мощность в виду того, что использовал низковольтные транзисторы типа КТИМ.
Это достаточно простая схема бестрансформаторного блока питания. Устройство выполнена на доступных элементах и в предварительной наладке не нуждается. В качестве диодного выпрямителя использован готовый мост серии КЦВ Г , также можно использовать любые диоды с напряжением не менее вольт.
Измеритель емкости конденсаторов своими руками. Представляю вашему вниманию, как просто сделат ь измеритель ЭПС конденсаторов , который собирается буквально за пару часов буквально “На коленке”. Сразу предупреждаю, что не являюсь автором этой идеи, данную схему уже сотню раз повторили разные люди.
В схеме всего десять деталей, и любой цифровой мультиметр, с ним ничего колдовать не нужно, просто подпаиваемся к точкам и все. Как вытравить плату с помощью перекиси водорода? Если есть желание сделать ту или иную радиолюбительскую конструкцию, сначала радиолюбитель задумывается о создании печатной платы.
Конечно, сейчас есть множество методов создания плат , которые ничем не отличаются от заводских, например метод ЛУТ с применением лазерного принтера, но он не всегда доступен, как в моем случае.
Не везло и с традиционной химией для травления плат, поэтому основную часть конструкций делались либо навесным монтажом, либо на макетной плате.
Автоматический регулятор оборотов для микродрели своими руками. Как проверить светодиод. Простой PIC программатор своими руками. Индукционный нагреватель своими руками. Схема измерителя емкости конденсаторов. Травление плат с помощью перекиси. Схема блока питания на В. Страница 1 из 2 В начало Назад 1 2 Вперёд В конец.
Изготовление импульсного паяльника своими руками
Регулятор оборотов позволяет вам избавиться от кнопки включения и отключения дрели во время сверления отверстий платы. И работает таким образом,что обороты минимальны на холостом ходу,как только сверло касается платы,или возникает другая нагрузка на двигатель-обороты повышаются автоматически пока нагрузка не спадет.
В данной статье выложена схема регулятора оборотов, а так же и как сделать его своими руками. Керамический нагревательный элемент своими руками. Самая частая причина выхода из строя электрического паяльника это перегоревшая спираль нагревательного элемента. Даже если есть в наличии нихромовая проволока подходящего диаметра и длины, намотать новую спираль практически может, не получится для паяльника, рассчитанного на напряжение вольт точно , уж больно близко должны располагаться витки спирали друг к другу чтобы поместилось необходимое количество.
В качестве примере приведена схема энергосберегающей лампы на. Сейчас мы с вами соберём импульсный паяльник своими руками. Схема включения диммера до невозможности простая – проще не придумаешь. него .
Импульсный паяльник своими руками
Паяльник является одним из основных инструментов, применяемых мастерами-электронщиками в своей работе. В процессе ремонта электронных схем собственно пайка занимает относительно небольшие промежутки времени.
При этом паяльник остаётся включенным и длительное время бесполезно излучает тепло. В таких случаях может оказаться весьма удобным простой импульсный паяльник, экономящий электроэнергию. Обычный электропаяльник является прибором, обладающим существенной инерцией. Его жало изготавливается из медного прутка. Нагрев осуществляется контактным способом, путём теплопередачи от нихромовой спирали, нагреваемой электрическим током. Нагрев такого прибора может длиться несколько минут, что естественно доставляет неудобства.
Как сделать импульсный паяльник своими руками
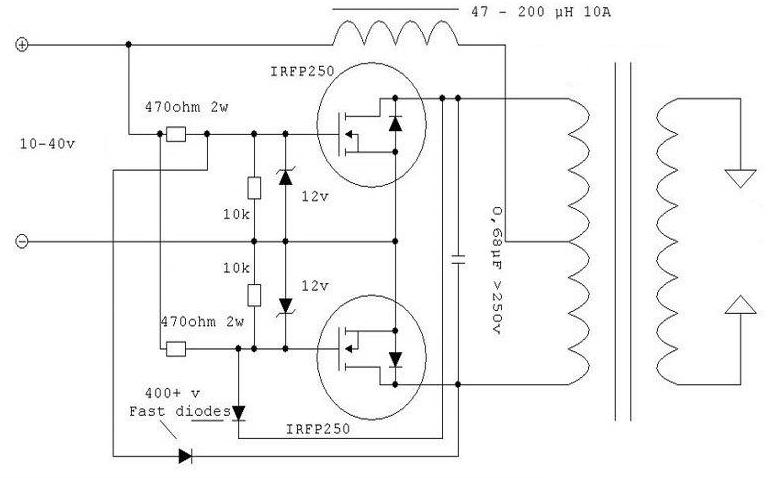
По сути, я ничего нового не придумал, а только собрал аналогичный паяльник с применением более компактного и маломощного электронного трансформатора на 50 ватт. В отличии от ЭТ высокой мощности, трансформатор выполнен на Ш-образном сердечнике, намотать нужную обмотку очень неудобно, поэтому для начала нужно выпаять и разобрать трансформатор. Обмотка на 12 Вольт состоит из витков провода 0,мм, нам нужно отмотать эту обмотку и мотать новую.
Силовая обмотка состоит всего из одного витка, намотка делается шиной с сечением мм. В моем случае в качестве шины использовался экран от телевизионного кабеля.
Собрать паяльник своими руками домашних и не только мастеров побуждают прежде всего экономические соображения.
Импульсный паяльник своими руками
Внутри простой самодельной разработки находится маломощный трансформатор на 50 Вт из какого-то адаптера. После намотки обмотке предаем устойчивость. Для этого с боковых сторон сердечника трансформатора вставляем кусочки картона. После этого аккуратно собираем трансформатор обратно. Затем концы обмоток залуживаем и подсоединяем питание к схеме.
Мощный паяльник из тороидального трансформатора
Изготовить импульсный паяльник своими руками не представляет трудности для человека, разбирающегося в электронике. Паяльник представляет собой основной инструмент любого мастера, занимающегося ремонтом и созданием электронной техники. Стандартный паяльник оснащен нагревающим элементом, который состоит из проволоки, изготовленной из нихрома.
Теплота, выделяемая в процессе нагрева, передается на медный наконечник. Паяльник можно с легкостью сделать в домашних условиях. Одним из минусов этой конструкции являются затраты времени, требуемые на нагревание жала паяльника.
Сегодня мы соберём простой импульсный паяльникПосмотрим видео:Для работы на Сейчас мы с вами соберём импульсный паяльник своими руками.
Паяльник: выбор, изготовление и усовершенствование – виды, варианты, схемы, нюансы
Известно, что для пайки проводов, радиодеталей или различных металлических конструкций нужен кратковременный нагрев припоя для его расплавления, и разогрев спаиваемых поверхностей проводников до необходимой температуры. При многократно повторяющейся пайке процесс подготовки деталей к монтажу занимает намного больше времени, чем кратковременное прикосновение разогретого жала к спаиваемым поверхностям. Очевидно, что в таком случае обычный заводской или самодельный паяльник большую часть времени бесполезно простаивает, рассеивая потребляемую энергию.
Чтобы сократить бесполезное потребление электроэнергии паяльных инструментов при их простое, был разработан импульсный паяльник,.
Импульсный паяльник своими руками – не просто, а очень просто!
ВИДЕО ПО ТЕМЕ: КАК СДЕЛАТЬ ИМПУЛЬСНЫЙ ПАЯЛЬНИК СВОИМИ РУКАМИ [РадиолюбительTV 95]
Известно, что для пайки проводов, радиодеталей или различных металлических конструкций нужен кратковременный нагрев припоя для его расплавления, и разогрев спаиваемых поверхностей проводников до необходимой температуры. При многократно повторяющейся пайке процесс подготовки деталей к монтажу занимает намного больше времени, чем кратковременное прикосновение разогретого жала к спаиваемым поверхностям. Очевидно, что в таком случае обычный заводской или самодельный паяльник большую часть времени бесполезно простаивает, рассеивая потребляемую энергию. Чтобы сократить бесполезное потребление электроэнергии паяльных инструментов при их простое, был разработан импульсный паяльник,.
Прибор очень полезный, и весьма удобный в использовании.
Паяльник является одним из основных инструментов, применяемых мастерами-электронщиками в своей работе. В процессе ремонта электронных схем собственно пайка занимает относительно небольшие промежутки времени. При этом паяльник остаётся включенным и длительное время бесполезно излучает тепло. В таких случаях может оказаться весьма удобным простой импульсный паяльник, экономящий электроэнергию. Обычный электропаяльник является прибором, обладающим существенной инерцией. Его жало изготавливается из медного прутка.
Импульсный паяльник нагревается значительно быстрее, чем обычный, позволяет быстро монтировать или демонтировать самые различные компоненты электротехнических и электронных устройств. Он оснащается регулятором напряжения, благодаря чему можно удобно управлять температурой нагрева.
В качестве жала в этом приборе применяется медная проволока. Как пользоваться устройством?
Импульсный паяльник из электронного трансформатора
Импульсные паяльники выполняются в форме пистолетов, имеющих кнопку включения, расположенную в районе курка. На конце «ствола» располагается петля из медной проволоки, играющая роль жала импульсного паяльника.
Для удобства осуществления пайки, возле жала обычно располагается подсветка, включающаяся при нажатии кнопки включения. Роль подсветки в старых моделях импульсных паяльников играла низковольтная лампочка накаливания, в современных моделях используются светодиоды.
Импульсный паяльник имеет некоторые отличия от традиционных устройств, применяемых для пайки:
- работа в импульсном режиме, только при нажатой кнопке;
- быстрый разогрев до рабочей температуры, время которого не превышает нескольких секунд;
- жало импульсного паяльника представляет собой проводник, нагреваемый протекающим по нему током.

Обычный электропаяльник является прибором, обладающим существенной инерцией. Его жало изготавливается из медного прутка. Нагрев осуществляется контактным способом, путём теплопередачи от нихромовой спирали, нагреваемой электрическим током.
Нагрев такого прибора может длиться несколько минут, что естественно доставляет неудобства. По этой причине такие паяльники не выключают
Импульсные паяльники выполняются в форме пистолетов, имеющих кнопку включения, расположенную в районе курка. На конце «ствола» располагается петля из медной проволоки, играющая роль жала импульсного паяльника.
Для удобства осуществления пайки, возле жала обычно располагается подсветка, включающаяся при нажатии кнопки включения. Роль подсветки в старых моделях импульсных паяльников играла низковольтная лампочка накаливания, в современных моделях используются светодиоды.
Внутри корпуса находится блок питания устройства, обеспечивающий ток накала и питание подсветки.
Конструкции блоков питания бывают двух типов.
Первый тип – это трансформаторный паяльник. Схема такого блока весьма проста. Внутри его корпуса установлен обычный понижающий трансформатор, рассчитанный на работу от сети 220 вольт.
Трансформатор имеет две вторичные обмотки. Одна из них питает лампу или светодиод подсветки.
Вторая является силовой, по ней протекает ток накала жала. Силовая обмотка содержит 1-2 витка, сделаннных медной шиной или толстым проводом. В конце «ствола» пистолета эта обмотка надёжно соединяется с проволочной петлёй, служащей жалом паяльника.
Электронный трансформатор — очень пригодное для многих схем устройство. На его основе можно построить самые разнообразные электронные девайсы, от зарядных устройств до катушек тесла. Электронные блоки питания делают на разные мощности, для дальнейшего нам понадобится электронный трансформатор от 60 до 200 ватт. Если точнее, то мы собираемся рассмотреть конструкцию импульсного паяльника на основе блока электронного трансформатора.
Основная переделка заключается в перемотке импульсного трансформатора.
Такие ЭТ предназначены для галогенных ламп с напряжением 12 вольт, при замыкании вторичной обмотки, обычно трансформатор «взорвется», но после перемотки трансформатора этого не будет.
По сути, жало паяльника раскаляется из-за короткого замыкания. Вторичная обмотка содержит пол витка, напряжение прядка 1 вольта, но сила тока доходит до 15 Ампер! Именно из-за пониженного напряжения, нагрузка не столь велика, в ходе работы детали почти холодные, перегрев заметен только на трансформаторе, который перегревается из-за нагрева вторичной обмотки трансформатора.
Заводская обмотка трансформатора обычно содержит 7-10 (обычно 8) витков, обмотку снимаем, и на его место мотаем всего пол витка медной шины с диаметром 3-4 мм, даже трудно назвать это намоткой, поскольку провод только нужно «просунуть» и все. Для этой обмотки можно также использовать несколько жил более тонкого медного провода.
Такой паяльник имеет одно большое преимущество — жало накаляется за считанные секунды, а это дает возможность быстрыми темпами вести монтажные работы в любых условиях.
Жалом служит медный провод 1-1,5 мм, корпус на ваше усмотрение — можно использовать заводской корпус электронного трансформатора или смастерить другой.
Паяльники на основе импульсных блоков питания стоят достаточно дорого, поэтому проще сделать самому, да и блок электронного трансформатора стоит копейки.
Видео: Самый простой импульсный паяльник своими руками DIY
Домашнее волшебство заставляет Меткала двигаться
- по: Керри Шарфгласс
Первые паяльники часто бывают типа Radioshack или Maplin firestarter. По сути, это настенное питание, закороченное на нихромовый нагреватель или что-то подобное с некоторым встроенным сопротивлением, чтобы было труднее сжечь дом. Вы включаете их, течет ток, и они нагреваются. Сделанный.
Если вы какое-то время будете заниматься своим хобби, то в конце концов их заменят чем-то вроде почтенной HAKKO FX-888D или всем любимого Weller с аналоговой ручкой. Они значительно улучшены; наличие контроля температуры приводит к более стабильному нагреву жала и значительно улучшает качество пайки.
Приступая к работе с электроникой, каждый сталкивается с новым уровнем качества паяльника: высококачественными паяльниками HAKKO, Metcals, JBC и т.п. Использование одного из этих утюгов – практически религиозный опыт; они мгновенно нагреваются, а припой плавится, пока вы моргаете. Они даже выключаются, когда вы опускаете наконечник! Но покупать их дорого (подсказка: думаю, что они бывшие в употреблении). Что делать любителю?
У [SergeyMax] похоже была эта проблема. Он укусил пулю, понял, как работает Меткал, и создал свою собственную базу. Это немалый подвиг, так как Metcal может выглядеть как обычный утюг, но он значительно сложнее, чем старый поджигатель.
Магия Metcal основана на осциллирующих магнитных полях (обратите внимание, что наконечник подключен через BNC?), взаимодействующих с наконечником, имеющим специальное покрытие. В присутствии изменяющегося поля наконечник нагревается до тех пор, пока не достигнет температуры Кюри, после чего он перестает взаимодействовать с магнитным полем и, таким образом, перестает нагреваться.
Когда пользователь паяет, наконечник охлаждается, отдавая свое тепло детали, и снова падает ниже температуры Кюри, после чего снова начинается нагрев. Это похоже на контроль температуры с датчиком, расположенным как можно ближе к детали, и почти мгновенным временем отклика, даже без контура управления! У [SergeyMax] гораздо более подробное описание работы этих утюгов, которое мы обязательно рекомендуем прочитать.
Так что за хак? На основе старых схем и хитроумного реверс-инжиниринга по фотографиям [SergeyMax] построил новую базовую станцию! Опубликованная схема настолько богата конденсаторами и катушками индуктивности, насколько можно было ожидать.
Он не публиковал исходники или потрясающие файлы, но мы подозреваем, что схемы и фотографий платы в сочетании с некоторой доработкой достаточно, чтобы предприимчивый хакер воспроизвел ее.
Пост содержит очень подробное описание процесса реверсивного проектирования и связанных с этим проблем при разработке экономичной версии радиочастотной схемы. Надеюсь, это не последняя замена Metcal, которую мы видим! Видео «прохождение» после перерыва.
Редактировать: возможно, я пропустил это, но зоркий комментатор [Флориан Монье] заметил, что [SergeyMax] разместил исходники этого хака на GitHub!
Спасибо за совет, Фредди!
Распространенные проблемы при пайке печатных плат, которых следует избегать
Загрузите эту статью в формате PDF.
Качество пайки оказывает огромное влияние на общее качество печатной платы. С помощью пайки различные части печатной платы соединяются с другими электрическими компонентами, чтобы печатная плата функционировала должным образом и служила своей цели. Когда профессионалы отрасли оценивают качество электронных компонентов и устройств, одним из наиболее важных факторов в их оценке является качество паяльных работ.
Безусловно, паять очень просто. Но для освоения требуется практика. Как говорится, «практика делает совершенным». Даже полный новичок может сделать функциональные припои. Но для общей долговечности и функциональности устройства необходима чистая и профессиональная пайка.
В этом руководстве мы выделили некоторые из наиболее распространенных проблем, которые могут возникнуть во время пайки. Если вы хотите узнать больше о том, что нужно для создания идеальных долговечных припоев, это руководство для вас.
Что такое идеальное паяное соединение?
Трудно охватить все типы паяных соединений одним всеобъемлющим определением.
В зависимости от типа припоя, используемой печатной платы или компонента, подключенного к печатной плате, идеальные паяные соединения могут сильно различаться. Тем не менее, большинство идеальных паяных соединений имеют:
- Полное сплошное смачивание
- Гладкую и блестящую поверхность
- Аккуратное вогнутое скругление
Для сквозного паяного соединения необходимо использовать нужное количество припоя, соответствующее жало паяльника, нагретое до точной температуры, и подготовленный контакт печатной платы со снятым оксидным слоем.
Вот девять наиболее распространенных проблем и ошибок, которые могут возникнуть при пайке, обычно при пайке неопытным работником:
1. Паяные перемычки
Печатные платы и электронные компоненты становятся все меньше и меньше, что затрудняет их пайку. маневрировать вокруг печатной платы, особенно при пайке. Если вы используете жало паяльника, которое слишком велико для печатной платы, вы можете создать нежелательные перемычки припоя.
Паяльная перемычка — это когда материал для пайки соединяет два или более разъема на печатной плате. Это довольно опасно и, если его не обнаружить, может привести к короткому замыканию и перегоранию платы. Убедитесь, что всегда используете правильный размер жала паяльника, чтобы предотвратить перемычки припоя.
2. Слишком много припоя
Новички и новички склонны использовать слишком много припоя при пайке, и в месте пайки образуется большой пузырек. Помимо странного нароста на печатной плате, также может быть трудно определить, работает ли паяное соединение. Под этим шариком припоя полно места для ошибок.
Наилучшей практикой является консервативное использование припоя и, при необходимости, его добавление, если это необходимо для соединения. Стремитесь к чистому припою с хорошей вогнутой кромкой.
3. Холодные соединения
Холодные соединения возникают, когда температура паяльника ниже оптимальной или продолжительность нагрева соединения была слишком короткой.
Холодные суставы имеют тусклый, беспорядочный, рябый вид. Кроме того, они имеют более короткий срок службы и менее надежны. Также трудно оценить, будет ли холодный стык хорошо работать под током или ограничивать функциональность печатной платы.
4. Сгоревшие соединения
Сгоревшие суставы – полная противоположность холодным суставам. Очевидно, что паяльник работал при температуре выше оптимальной, паяное соединение слишком долго подвергало печатную плату нагреву или на печатной плате все еще присутствовал слой оксида, препятствующий оптимальной теплопередаче. Соединение выглядит обожженным, и если контактные площадки в местах соединения приподнялись, печатная плата может быть повреждена и не подлежит ремонту.
5. Надгробия
Надгробия часто возникают при попытке подключить электронные компоненты, такие как транзисторы и конденсаторы, к печатной плате. Если все стороны компонента правильно соединены с контактными площадками и припаяны, компонент будет прямым.
Недостаточная температура для процесса пайки может привести к тому, что одна или несколько сторон приподнимутся, создавая вид надгробной плиты. Надгробие влияет на долговечность паяного соединения и может отрицательно сказаться на тепловых характеристиках печатной платы.
Одной из наиболее частых проблем, вызывающих захоронение в процессе пайки оплавлением, является неравномерный нагрев в печи оплавления, что может привести к преждевременному смачиванию припоем одних участков печатной платы по сравнению с другими участками. Проблема неравномерного нагрева обычно возникает в самодельных печах оплавления. Именно поэтому мы рекомендуем приобретать профессиональное оборудование.
6. Недостаточное смачивание
Одной из самых частых ошибок новичков и новичков является недостаточное смачивание мест пайки. Плохо смачиваемое соединение имеет меньше припоя, чем необходимо для обеспечения надлежащего соединения между контактными площадками печатной платы и электронными компонентами, прикрепленными к печатной плате припоем.
Плохо смачиваемые соединения почти наверняка ограничат или ухудшат работу электрического устройства, пострадают от низкой надежности и долговечности и могут даже вызвать короткое замыкание, которое может привести к фатальному повреждению печатной платы. Они также часто возникают, когда припоя, используемого в процессе, недостаточно.
7. Пропуски
Пропуски припоя могут возникать на заводе, где роботы припаивают компоненты к печатным платам, или из-за рук неопытного паяльника. Это может произойти из-за недостаточной концентрации со стороны человека-оператора. Точно так же плохо сконфигурированные роботы могут легко пропустить сустав или одну часть сустава.
Это оставляет цепь разомкнутой и делает некоторые области или всю плату неработоспособной. Не торопитесь и внимательно осмотрите все паяные соединения.
8. Приподнятые контактные площадки
Приподнятые контактные площадки на местах пайки возникают либо из-за чрезмерного усилия, либо из-за чрезмерного нагрева печатной платы во время пайки.
Площадка отрывается от поверхности печатной платы и представляет потенциальную опасность короткого замыкания, которое может разрушить всю плату. Всегда обязательно прикрепляйте контактные площадки обратно к печатной плате, а затем припаивайте компоненты.
9. Перемычки и брызги
Перемычки и брызги на печатной плате появляются, когда плата загрязнена загрязняющими веществами, влияющими на процесс пайки, или при недостаточном использовании флюса. Помимо грязного внешнего вида печатной платы, перемычки и брызги представляют собой огромную опасность короткого замыкания, которое потенциально может повредить плату.
Заключение
Мы надеемся, что это руководство окажется для вас полезным и информативным. Если вы видите, что совершаете какие-либо из этих ошибок при пайке, не расстраивайтесь; это случается с лучшими. Чтобы стать экспертом в пайке, нужно время и практика, и все делают ошибки.
Не существует надежного метода идеальной пайки, но следующие советы могут помочь:
- Всегда проверяйте и знакомьтесь с печатной платой перед пайкой.




